销售热线
0571-89935606
0571-89936112

试验所需设备一览表:
|
序 |
设备型号 |
参考标准 |
制造商 |
|
1 |
DL/T 845.1-2004 |
杭州QY千亿国际 |
|
|
2 |
DL T 845.4-2004 |
杭州QY千亿国际 |
|
|
3 |
DL/T 593-2016 |
杭州QY千亿国际 |
|
|
4 |
DL/T846.3-2017 |
杭州QY千亿国际 |
|
|
5 |
…… |
|
|
|
|
|
|
|
试验项目:
1. 绝缘电阻测试
2. 导电回路及各线圈的直流电阻测试
3. 耐压试验
4. 操动机构线圈的最低动作电压
5. 操作机构测试
一.测量绝缘电阻
工具选择:CT3505智能绝缘电阻测试仪系列
测试项目:测量隔离开关和负荷开关的有机材料传动杆的绝缘电阻
在《进网作业电工培训材料》中,有机物拉杆绝缘电阻允许值如下:
有机物拉杆绝缘电阻的允许值MΩ
|
试验类别 |
额定电压KV |
|||
|
3~15 |
20~35 |
63~220 |
330~500 |
|
|
大修后 |
1000 |
2500 |
5000 |
10000 |
|
运行中 |
300 |
1000 |
3000 |
5000 |
在《电气设备预防性试验规程》中,有机物拉杆绝缘电阻允许值如下:
有机物拉杆绝缘电阻的允许值MΩ
|
电压KV |
3~15 |
20~35 |
63~220 |
330~500 |
|
绝缘电阻MΩ |
1200 |
3000 |
6000 |
10000 |
二.测量导电回路及各线圈的直流电阻
测量高压熔断器熔丝的直流电阻与同类型号产品比较,不应有明显差别。
测量负荷开关导电回路的电阻值及测试方法应符合产品技术条件的规定。
1.电流、电压表法
mV表的连线不应超过该表规定的电阻值,且应接于靠近触头侧
⑴ 断开负荷开关各侧电源;
⑵ 连续跳合几次开关;
⑶ 合上K;
⑷ 先调好电流值,再接通mV表;
⑸ 测量3次,求取平均值。
2.平衡电桥法
测量时,电压引线尽量靠近触头侧;电流引线在电压线外侧,宜分开不宜重叠
直流双臂电桥法:1~10-5Ω及以下
⑴ 断开负荷开关各侧电源;
⑵ 连续跳合几次开关;
⑶ 连线;
①被测电阻的电流端钮和电位端钮分别与电桥的对应端钮连接
②靠近被测电阻的一对线接到电桥的电位端钮;
③被测电阻的外侧的一对线接到电桥的电流端钮;
⑷ 测量要尽快,因为测量工作电流较大。
三.交流耐压
导电部分对地耐压,在合闸状态下进行
断口耐压,在分闸状态下进行
若负荷开关的三相在同一箱体中,应按相间及相对地进行耐压试验;其余按相对地或外壳进行。
交流耐压试验电压标准
|
额定电压KV |
3 |
6 |
10 |
15 |
20 |
35 |
44 |
60 |
110 |
154 |
220 |
330 |
|
出厂 |
24 |
32 |
42 |
55 |
65 |
95 |
- |
155 |
250 |
- |
470 |
570 |
|
交接及大修 |
22 |
28 |
38 |
50 |
59 |
85 |
105 |
140 |
225 (260) |
(330) |
425 |
- |
|
注:括号内为小接地短路电流系统 |
||||||||||||
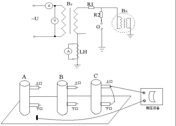
1.工具选择
Bs试验变压器;
R1保护电阻;
R2限流、阻尼电阻;
G保护间隙(球隙);
A电流表;
V电压表;
LH电流互感器;
Bx被试变压器
2. 试验接线图
3.步骤
⑴ 断开负荷开关的外侧电源开关;
⑵ 验证确无电压;
⑶ 分别进行“A对地、A断口;B对地、B断口;C对地、C断口”的耐压;
缓慢升压至试验电压,并密切注意倾听放电声音,密切观察各表计的变化,读取1min的耐压值,并记录;
⑷ 分别进行A对B;B对C;C对A的耐压;
缓慢升压至试验电压,并密切注意倾听放电声音,密切观察各表计的变化,读取1min的耐压值,并记录。
四.检查操动机构线圈的最低动作电压
应符合产品技术条件的规定。
五.操作机构试验
1.动式操动机构的分、合闸操作,当其电压或气压在下列范围时,应保证隔离开关的主闸刀或接地闸刀可靠地分、合。
⑴电动机操动机构:当电动机的接线端子在额定电压的80%~110%范围内时
⑵压缩空气操动机构:当储气筒的气压在额定电压的85%~110%范围内时
⑶二次控制线圈和电磁闭锁装置:当线圈的电压在额定电压的80%~110%范围内时
2.隔离开关、负荷开关的机械或电气闭锁装置应准确、可靠。